Понадобилось прошить несколько РТ4. Собственно есть ручной программатор, но если РЕ3 пробежать 32 адреса просто, то РТ - просто тоска. Хотел уже собрать программатор из "оборудования" под писюк, но тут подумал, должно же быть железо под, собственно, сам спек. Нашел статью в "Радиолюбителе" 12/94 про такой программатор. Набрал текст программы из статьи, исправил опечатки, вроде работает. Достал с полки давно собранную плату "Мастера" с ВВ55 на борту, запустил на ней, вроде работает, даже на портах ВВ55 что то шевелится. Стал потихоньку собирать железо, тем более что у меня несколько горстей кт315 и кт816 протухают. И тут возникла мысль. Хорошо, вот программатор на ZX, а вот прошивка на PC, и КАК?
Целый день потратил на форум, книжки полистал, но так и не могу придумать как прошивку на ленту перенести. Может есть какая программа для спека для набора прошивок?
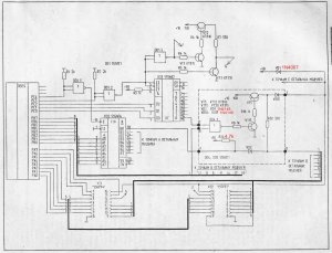
Добавил подправленную схему из журнала и частично исправленную программу.
![]()




Ответить с цитированием
Размещение рекламы на форуме способствует его дальнейшему развитию 
