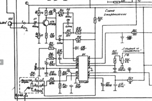
Может кто раньше чинил кинескопные мониторы ? Хочется понять это дефект кинескопа или надо еще покопаться на плате ?
Фото с самого распростаненного Ч.Б. монитора Электроника 6105
тут виден наверху обратный ход луча
тут опять же вверху экрана сетка загибается
тут сетка загибается еще больше, но и сетка мельче
может видел кто подобный дефект, может книги какие есть с описанием подобного ?




Ответить с цитированием
Размещение рекламы на форуме способствует его дальнейшему развитию 
точно нИ при чем. Развертка.



