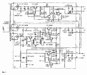
Доброго времени суток. Собрал оригинальный блок питания Радио-86рк. Линии +5в и -5в работают как положено, но линия +12в дает напряжение больше положенного.
В описании блока питания сказано, что напряжение линии 12в регулируется подстроечный резистором, который видно на схеме. При помощи этого резистора мне удалось получить 13.8в, но при попытке дальнейшего понижения напряжения моментально перегорает предохранитель.
С чем это может быть связано? Может ли это быть из-за того, что мой подстроечный резистор имеет сопротивление 470, а не 510ом? Или может потому что эта цепь питания получает с трансформатора напряжение в 20в, а должно быть другое?
Схему прилагаю.
https://i.imgur.com/U6QLH3y.png


Ответить с цитированием
Размещение рекламы на форуме способствует его дальнейшему развитию 

