Лучше, конечно по осциллографу. Но, я так понимаю, что это не наш метод))). Так что придётся "на глаз". Если брать вариант схемы от Кое, то подстроечниками можно обойтись, возможно.
- - - Добавлено - - -
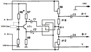
Принцип простой - добиться баланса белого и отображения всех цветов. Вот, накидал схему от Кое
- - - Добавлено - - -
Я бы ещё повесил подстроечники вместо постоянных в матрице получения сигнала Y. Коллега выше писал, что не смог получить белого. Возможно, что Pr и Pb правильно готовятся, но чтоб получить телевизору G, надо, чтоб Y был правильно сбалансирован.


Ответить с цитированием


